歡迎光臨 浙江電盟電氣有限公司 ! 服務熱線:13806866554
新聞資訊 News Center

關于母線槽維護的研究與設備運行調試

發布時間:2021-10-11 09:58:03 | 點擊:2875   

母線槽維護設備對現在電力系統的安全工作十分重要。為此對母線槽維護的研討已是必不可少的,也是繼電維護工作者的一同愿望。

1母線槽的維護原理及裝備

微機型母線槽維護設備是當時電力系統中非常重要的設備,其功用是完成:

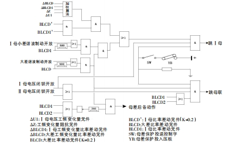
1.1母線槽差動維護分相式比率差動元件是母線槽差動維護設備中的根底元件。根據TA極性要求,支路TA同名端在母線槽側,母聯TA同名端在一母側。各段母線槽大、小差回路一同構成了差動回路。母線槽大差,即全部支路電流所構成的差動回路,可是不包括母聯開關和分段開關;而母線槽小差便是與母線槽段相連的全部支路電流構成的差動回路。

常規比率差動元件和工頻改變量比率差動元件在母線槽差動維護中常常選用。常規比率差動元件與工頻改變量比率差動元件一同組成快速差動維護,這在必定程度上提高了維護抗過渡電阻才能,一同,受缺點前系統功角關系的影響,維護功能也有所下降。其動作判據為

邏輯框圖如下所示:

1.2母聯充電維護當母聯斷路器跳位繼電器歸零,兩母線槽均能通電壓,或母聯TWJ=1且接通電流,就要打開充電維護300ms,而且根據控制字對母差維護閉鎖狀況進行斷定。在充電維護過程中,假如母聯電流大于充電維護的整定電流,母聯開關則需求跳開。在不經復合電壓的狀況下母聯充電維護閉鎖。

1.3母聯失靈維護母聯一旦接收到維護發送的跳令,母聯電流經整定延時后依然大于母聯失靈電流。母線槽電壓進行閉鎖處理,聯接母線槽的一切元件被母聯失靈維護切掉。母差維護與母聯充電維護一起作用時,發起母聯失靈維護。

1.4母聯死區維護母線槽接收到差動維護宣告的跳令隨即實施母聯死區維護,母聯TA在母聯開關跳開時就能通電,且斷路器側小差比率差動元件和大差比率差動元件不回返的狀態下,延時Tsq跳開第二條母線槽。當第一、二條母線槽都能通電壓,母聯跳位時不將母聯電流計入小差,從而防止母聯在跳位時發生死區缺點而將母線槽全切除。

1.5母聯非全相維護由母聯TWJ和HWJ接點起動非全相維護,其動作的輔助判據可采用零序和負序電流。在母聯非全相維護發揮作用時,有THWJ開入且母聯零序電流大于母聯非全相零序電流定值,或母聯負序電流大于母聯非全相負序電流定值,經整定延時跳母聯開關。

2母線槽維護的設備調試

2.1母線槽差動維護投母差維護控制字和投入母差維護壓板。①區外缺點。將兩元件的Ⅰ母與Ⅱ母刀閘進行短接處理,使母聯TA與2TA同極串聯,再將1TA與其反極串聯,構成一個仿照的母線槽區外缺點。將此區接通大于差流起動高定值的電流,母差電壓閉鎖條件經過供認打開后發起維護。②區內缺點。將元件2的Ⅱ母刀閘與元件1的Ⅰ母刀閘進行短接處理,使母聯TA與1TA、2TA同極串聯,構成一個仿照的Ⅰ母缺點。接入電流(該電流大于差流起動高定值),供認母差電壓閉鎖條件打開后,維護動作跳Ⅰ母;按上述操作仿照Ⅱ母缺點,最終維護動作跳Ⅱ母。投入單母控制字和單母壓板。重復仿照上述操作過程,最終l母與Ⅱ母上的聯接元件均被維護動作切除。③比率制動特性。同上,將元件2的Ⅱ母刀閘短接在元件1的Ⅰ母刀閘的接點處,巨細可調且方向相反的一相電流參與元件1TA和元件2TA,差動電流為[i2+i2],制動電流為K·(丨i1丨+丨i2丨)。對差動電流起動定值IHcd和比率制動特性分別進行檢驗。④電壓閉鎖元件。電壓閉鎖元件中的零、負序電壓和相電壓定值,在比率差動元件動作時,進行逐一檢驗,將差錯控制在可控規劃之內。⑤投母聯帶路辦法。將整定投母聯兼旁路主接線控制字設置為1,投入母聯帶路壓板,將Ⅰ母帶路開入短接在其刀閘上。反極性串聯處理元件1TA和母聯TA并通入電流,將設備差流采樣值歸零,同極性串聯處理元件1TA和母聯TA并通入電流,將實驗電流的2倍的電流對設備大差及Ⅰ母小差電流進行處理;投入帶路TA極性負壓板,同極性串聯處理元件1TA和母聯TA并通入電流,將設備差流采樣值歸零,反極性串聯元件處理1TA和母聯TA并通入電流,對設備大差及Ⅰ母小差的電流設置為兩倍實驗電流。

2.2母聯充電維護投母聯充電維護控制字和投入母聯充電維護壓板。將母聯TWJ開入(TwJ=1)進行短接處理,母聯TA通電流,TWJ歸零,母聯充電維護下動作跳母聯。

2.3母聯失靈維護按上述操作仿照母線槽區內缺點,當母聯接收到跳令后,母聯TA通電流,兩母差電壓閉鎖條件供認打開后,母聯失靈維護經整定延時,聯接母線槽的一切元件被母聯失靈維護動作切掉。

2.4母聯死區維護1母聯開關處于合位時的死區缺點。經過采用母聯跳閘接點辦法對母聯跳位開入接點進行仿照處理,對母線區內缺點進行仿照。當母線槽收到跳轉命令后,繼續接入電流,Tsq經整定延時,另一母線槽被母聯死區維護動作切掉。②母聯開關處于跳位時的死區缺點。將母聯TWJ開入進行短接處理(TJ=1),確保兩母線槽電壓已達到電壓閉鎖要求后,按上述操作仿照母線槽區內缺點,確保只跳死區側母線槽。

2.5母聯過流維護投母聯過流維護控制字和投入母聯過流維護壓板。母聯TA通電流(該電流大于母聯過流維護定值),經整定延時母聯過流維護動作跳母聯。

2.6母聯非全相維護投母聯非全相維護控制字和壓板。確保母聯非全相維護的零、負序電流,母聯THWJ接點進行短接處理,經整定時限跳開母聯非全相維護。母聯非全相維護對零、負序電流定值進行逐一檢驗,盡量將差錯控制在可控規劃之內。

3母線槽維護的工作維護

①新設備的維護柜的接地設備有必要牢固可靠。維護柜內應設置接地銅排,并與電站接地網相接。②宜運用屏蔽電纜,屏蔽層一起在控制室和開關場一起接地,且要在同一電纜內設置各相電流線及其中性線。③有必要在維護柜內接地處理電流互感器二次回路。④用于母聯兼旁路主接線系統時,有必要在母聯開關處于分閘位置時投退母聯帶路壓板。5維護中除用于母線槽電壓切換的"投一母TV"和“投二母TV"外,各控制字和對應壓板之間均為“與"關系,也就是說一起投入控制字與壓板時,才干確保相應的維護功能投入。

總結

經過上述對母線槽各個維護的動作邏輯以及設備調試工作維護的研討,對母線槽維護的使用得以更好的使用。提高了變電站母線槽維護二次維護與檢修水平,更好地保證了電力設備穩定工作。

浙江電盟電氣有限公司是國內專業生產母線槽軟連接伸縮節密集型母線槽等系列產品